Tin KHCN trong nước

Pin năng lượng mặt trời từ củ nghệ, dâu tây

(23/03/2020)
Thay vì dùng silic để làm pin năng lượng mặt trời như thông thường, các bạn trẻ Trường ĐH Sư phạm kỹ thuật TP.HCM đã dùng thành phần từ củ nghệ, trái dâu tây, lá mâm xôi.

Túi nhựa, túi thời trang từ rong tảo

(23/03/2020)

Tảo là nguyên liệu cực kỳ rẻ, các sản phẩm từ tảo có lợi thế cạnh tranh vì thân thiện với môi trường, không gây ô nhiễm và có thể phân hủy hoàn toàn.


Chế tạo gạch ốp lát và men gốm sứ giá rẻ từ tro xỉ nhiệt điện

(23/03/2020)
Ngoài việc đáp ứng được tiêu chuẩn tương tự như các sản phẩm gạch, men gốm sứ thông thường trên thị trường, các sản phẩm chế tạo này còn có giá thành thấp hơn do tận dụng được nguồn tro xỉ của các nhà máy nhiệt điện.

Nghiên cứu, thiết kế hệ thống điều khiển đèn chiếu sáng đô thị theo hướng thông minh và tiết kiệm năng lượng

(23/03/2020)
Hệ thống chiếu sáng công cộng là một trong những hạng mục công trình hạ tầng kỹ thuật không thể thiếu của các đô thị. Tuy nhiên, hạng mục này đang tồn tại nhiều hạn chế chẳng hạn như chế độ đóng cắt còn đơn điệu chưa phong phú, không có nhiều tùy chọn chế độ đóng cắt; chưa có một giải pháp toàn diện và tối ưu cho thiết bị thu phát và đóng cắt tại đầu đầu của trung tâm điều khiển và đầu cuối của mỗi xuất tuyết đèn; chưa có khả năng đưa ra các dự báo đóng cắt ngắn hạn, linh hoạt với thời tiết theo các thông tin từ Internet để tối ưu chế độ vận hành nhằm tiết kiệm điện năng trong từng chu kỳ đóng cắt; giá thành đắt, khó phù hợp với các địa phương và đơn vị nhỏ.

GS Đàm Thanh Sơn nhận giải thưởng vật lý uy tín hàng đầu thế giới

(23/03/2020)
GS Đàm Thanh Sơn là một trong hai nhà khoa học xuất sắc được Viện Liên hiệp nghiên cứu hạt nhân Dubna - JINR (Nga) trao giải thưởng N. Bogoliubov 2019.

Quy định mới về thời hạn bảo quản hồ sơ, tài liệu chuyên ngành khoa học và công nghệ.

(20/03/2020)
Ngày 10/12/2019 Bộ Khoa học và Công nghệ đã ban hành Thông tư số 19/2019/TT-BKHCN quy định thời hạn bảo quản hồ sơ, tài liệu chuyên ngành khoa học và công nghệ.

Tham vấn các nhà khoa học đầu ngành về phòng, chống COVID-19

(18/03/2020)

Chế tạo robot hỗ trợ dọn dẹp, chăm sóc người tại khu vực cách ly; điều trị cho người bệnh bằng kháng thể đơn dòng; mở rộng số phòng thí nghiệm được xét nghiệm virus SARS-CoV-2... là những đề xuất của các nhà khoa học để ứng phó với dịch bệnh COVID-19.


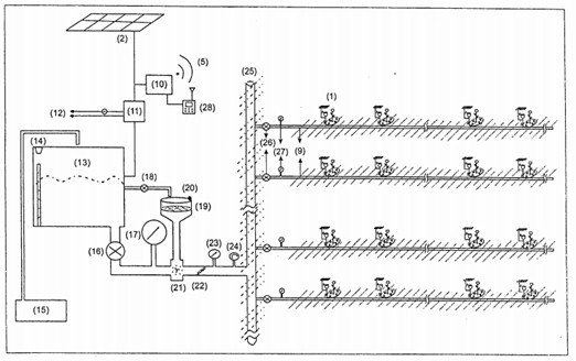
Hệ thống tưới ngầm tự động cho cây trồng

(18/03/2020)
Hệ thống tưới ngầm gồm các ống dẫn nước và các đầu xả tưới được đặt ngầm dưới lòng đất đến từng gốc cây có thể giúp kéo dài tuổi thọ của các đường ống, lượng nước tưới đều phía dưới sẽ giúp cho rễ cây hấp thụ tốt hơn lượng nước và phân bón, không gây ô nhiễm môi trường phía trên mặt đất cũng như không làm ảnh hưởng đến quá trình canh tác phía trên.

Cấp bằng bảo hộ cho giống lúa sản xuất ra loại gạo ngon nhất thế giới của Việt Nam

(17/03/2020)

Cục Trồng trọt, Bộ Nông nghiệp và Phát triển Nông thôn mới đây đã cấp bằng bảo hộ cho giống lúa sản xuất gạo ST25 - sản phẩm đạt danh hiệu gạo ngon nhất thế giới năm 2019.